
電動調節閥的結構和原理,常見故障及處理方法!更新日期:2021-04-14
電動調節閥是工業自動化過程控制中的重要執行單元儀表。結構由電動執行機構和調節閥連接組合后經過機械連接裝配、調試安裝構成電動調節閥。
執行器
在過程控制系統中,執行器接受調節器的指令信號,經執行機構將其轉換成相應的角位移或直線位移,去調節機構,改變被控對象進、出的能量或物料,以實現過程的自動控制。在自動控制系統中,執行器是必不可少的組成部分。如果把傳感器比擬成控制系統的感覺器官,調節器就是控制系統的大腦,而執行器則可以比擬為干具體工作的手。
執行器常常工作在高溫、高壓、深冷、強腐蝕、高粘度、易結晶、閃蒸、汽蝕、高壓差等狀態下,使用條件惡劣,因此,它是整個控制系統的薄弱環節。如果執行器選擇或使用不當,往往會給生產過程自動化帶來困難。在許多場合下,會導致控制系統的控制質量下降、調節失靈,因介質的易燃、易爆、有毒而造成嚴重的事故。為此,對于執行器的正確選用和安裝、維修等各個環節,必須給予足夠的注意。
執行器根據驅動動力的不同,可劃分為氣動執行器、液動執行器和電動執行器。
電動調節閥的結構與工作原理
1、電動調節閥的基本結構
電動調節閥上部是執行機構,接受調節器輸出的0~10mADC或4~20mADC信號,并將其轉換成相應的直線位移,推動下部的調節閥動作,直接調節流體的流量。各類電動調節閥的執行機構基本相同,但調節閥(調節機構)的結構因使用條件的不同類型很多,常用的是直通單閥座和直通雙閥座兩種。
2、電動執行機構的基本結構
其電動執行器主要是由相互隔離的電氣部分和傳動部分組成,電機作為連接兩個隔離部分的中間部件。電機按控制要求輸出轉矩,通過多級正齒輪傳遞到梯形絲桿上,梯形絲桿通過螺紋變換轉矩為推力。因此梯形螺桿通過自鎖的輸出軸將直線行程傳遞到閥桿。執行機構輸出軸帶有一個防止傳動的止轉環,輸出軸的徑向鎖定裝置也可以做動位置指示器。輸出軸止動環上連有一個旗桿,旗桿隨輸出軸同步運行,通過與旗桿連接的齒條板將輸出軸位移轉換成電信號,提供給智能控制板作為比較信號和閥位反饋輸出。同時執行機構的行程也可由齒條板上的兩個主限位開關開限制,并由兩機械限位保護。
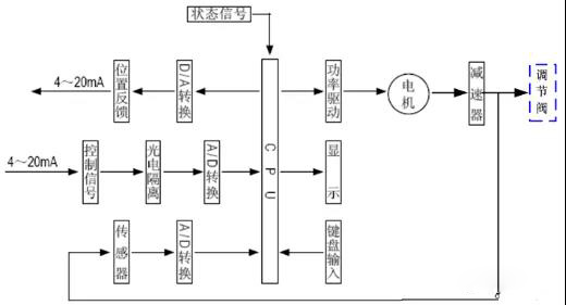
3、執行機構工作原理
電動執行機構是以電動機為驅動源、以直流電流為控制及反饋信號,原理方塊圖如圖3所示。當控制器的輸入端有一個信號輸入時,此信號與位置信號進行比較,當兩個信號的偏差值大于規定的死區時,控制器產生功率輸出,驅動伺服電動機轉動使減速器的輸出軸朝減小這一偏差的方向轉動,直到偏差小于死區為止。此時輸出軸就穩定在與輸入信號相對應的位置上。
4、控制器結構
控制器由主控電路板、傳感器、帶LED 按鍵、分相電容、接線端子等組成。智能伺服放大器以專用單片微處理器為基礎,通過輸入回路把模擬信號、閥位電阻信號轉換成數字信號,微處理器根據采樣結果通過人工智能控制軟件后,顯示結果及輸出控制信號。
5、調節閥的基本結構
調節閥與工藝管道中被調介質直接接觸,閥芯在閥體內運動,改變閥芯與閥座之間的流通面積,即改變閥門的阻力系數就可以對工藝參數進行調節。
下圖給出直通單閥座和直通雙閥座的典型結構,它由上閥蓋(或高溫上閥蓋)、閥體、下閥蓋、閥芯與閥桿組成的閥芯部件、閥座、填料、壓板等組成。
直通單閥座的閥體內只有一個閥芯和一個閥座,其特點是結構簡單、泄漏量小(甚可以切斷)和允許壓差小。因此,它適用于要求泄漏量小,工作壓差較小的干凈介質的場合。在應用中應特別注意其允許壓差,防止閥門關不死。直通雙座調節閥的閥體內有兩個閥芯和閥座。它與同口徑的單座閥相比,流通能力約大20%~25%。因為流體對上、下兩閥芯上的作用力可以相互抵消,但上、下兩閥芯不易同時關閉,因此雙座閥具有允許壓差大、泄漏量較大的特點。故適用于閥兩端壓差較大,泄漏量要求不高的干凈介質場合,不適用于高粘度和含纖維的場合。
常見故障及解決方法
1、執行器不動作,但控制模塊電源和信號燈均亮處理方法:檢查電源電壓是否正確;電動機是否斷線;十芯插頭從端到各線終端是否斷線;電動機、電位器、電容各接插頭是否良好;用對比互換法判斷控制模塊是否良好。
2、執行器不動作, 電源燈亮而信號燈不亮處理方法:檢查輸入信號極性等是否正確;用對比互換法判斷控制模塊是否良好。
3、調節系統參數整定不當導致執行器頻繁振蕩處理方法:調節器的參數整定不合適,會引起系統產生不同程度的振蕩。對于單回路調節系統,比例帶過小,積分時間過短,微分時間和微分增益過大都可能產生系統振蕩。可以通過系統整定的方法,合理的選擇這些參數,使回路保持穩定速度。
4、執行器電機發熱迅速、震蕩爬行、短時間內停止動作處理方法:用交流2V 電壓檔測控制模塊輸入端是否交流干擾動;檢查信號線是否和電源線隔離;電位器及電位器配線是否良好;反饋組件動作是否正常。
5、執行器動作呈步進、爬行現象、動作緩慢處理方法:檢查器傳來的信號動作時間是否正確。
6、執行器位置反饋信號太大或太小處理方法:檢查“零位”和“行程”電位器調整是否正確;更換控制模塊判斷。
7、加信號后執行器全開或全關,限位開關也不停處理方法:檢查控制模塊的功能選擇開關是否在正確位置;“零位”和“行程”電位器調整是否正確;更換控制模塊判斷。
8、執行器震蕩、鳴叫處理方法:主要是因為靈敏度調得太高,不靈敏區太小,過于靈敏,致使執行器小回路無法穩定而產生振蕩,可逆時針微調靈敏度電位器靈敏度;流體壓力變化太大,執行機構推力不足;調節閥選擇大了、閥常在小開度工作。
9、執行器動作不正常,但限位開關動作后電機不停止處理方法:檢查限位開關、限位開關配線是否有故障;更換控制模塊判斷。
10、執行器皮帶斷處理方法:檢查執行器內部傳動部分是否損壞卡住;“零位”和“行程”電位器調整是否正確;限位開關是否正確。
執行器
在過程控制系統中,執行器接受調節器的指令信號,經執行機構將其轉換成相應的角位移或直線位移,去調節機構,改變被控對象進、出的能量或物料,以實現過程的自動控制。在自動控制系統中,執行器是必不可少的組成部分。如果把傳感器比擬成控制系統的感覺器官,調節器就是控制系統的大腦,而執行器則可以比擬為干具體工作的手。
執行器常常工作在高溫、高壓、深冷、強腐蝕、高粘度、易結晶、閃蒸、汽蝕、高壓差等狀態下,使用條件惡劣,因此,它是整個控制系統的薄弱環節。如果執行器選擇或使用不當,往往會給生產過程自動化帶來困難。在許多場合下,會導致控制系統的控制質量下降、調節失靈,因介質的易燃、易爆、有毒而造成嚴重的事故。為此,對于執行器的正確選用和安裝、維修等各個環節,必須給予足夠的注意。
執行器根據驅動動力的不同,可劃分為氣動執行器、液動執行器和電動執行器。
電動調節閥的結構與工作原理
1、電動調節閥的基本結構
電動調節閥上部是執行機構,接受調節器輸出的0~10mADC或4~20mADC信號,并將其轉換成相應的直線位移,推動下部的調節閥動作,直接調節流體的流量。各類電動調節閥的執行機構基本相同,但調節閥(調節機構)的結構因使用條件的不同類型很多,常用的是直通單閥座和直通雙閥座兩種。
2、電動執行機構的基本結構
其電動執行器主要是由相互隔離的電氣部分和傳動部分組成,電機作為連接兩個隔離部分的中間部件。電機按控制要求輸出轉矩,通過多級正齒輪傳遞到梯形絲桿上,梯形絲桿通過螺紋變換轉矩為推力。因此梯形螺桿通過自鎖的輸出軸將直線行程傳遞到閥桿。執行機構輸出軸帶有一個防止傳動的止轉環,輸出軸的徑向鎖定裝置也可以做動位置指示器。輸出軸止動環上連有一個旗桿,旗桿隨輸出軸同步運行,通過與旗桿連接的齒條板將輸出軸位移轉換成電信號,提供給智能控制板作為比較信號和閥位反饋輸出。同時執行機構的行程也可由齒條板上的兩個主限位開關開限制,并由兩機械限位保護。
3、執行機構工作原理
電動執行機構是以電動機為驅動源、以直流電流為控制及反饋信號,原理方塊圖如圖3所示。當控制器的輸入端有一個信號輸入時,此信號與位置信號進行比較,當兩個信號的偏差值大于規定的死區時,控制器產生功率輸出,驅動伺服電動機轉動使減速器的輸出軸朝減小這一偏差的方向轉動,直到偏差小于死區為止。此時輸出軸就穩定在與輸入信號相對應的位置上。
4、控制器結構
控制器由主控電路板、傳感器、帶LED 按鍵、分相電容、接線端子等組成。智能伺服放大器以專用單片微處理器為基礎,通過輸入回路把模擬信號、閥位電阻信號轉換成數字信號,微處理器根據采樣結果通過人工智能控制軟件后,顯示結果及輸出控制信號。
5、調節閥的基本結構
調節閥與工藝管道中被調介質直接接觸,閥芯在閥體內運動,改變閥芯與閥座之間的流通面積,即改變閥門的阻力系數就可以對工藝參數進行調節。
下圖給出直通單閥座和直通雙閥座的典型結構,它由上閥蓋(或高溫上閥蓋)、閥體、下閥蓋、閥芯與閥桿組成的閥芯部件、閥座、填料、壓板等組成。
直通單閥座的閥體內只有一個閥芯和一個閥座,其特點是結構簡單、泄漏量小(甚可以切斷)和允許壓差小。因此,它適用于要求泄漏量小,工作壓差較小的干凈介質的場合。在應用中應特別注意其允許壓差,防止閥門關不死。直通雙座調節閥的閥體內有兩個閥芯和閥座。它與同口徑的單座閥相比,流通能力約大20%~25%。因為流體對上、下兩閥芯上的作用力可以相互抵消,但上、下兩閥芯不易同時關閉,因此雙座閥具有允許壓差大、泄漏量較大的特點。故適用于閥兩端壓差較大,泄漏量要求不高的干凈介質場合,不適用于高粘度和含纖維的場合。
1、執行器不動作,但控制模塊電源和信號燈均亮處理方法:檢查電源電壓是否正確;電動機是否斷線;十芯插頭從端到各線終端是否斷線;電動機、電位器、電容各接插頭是否良好;用對比互換法判斷控制模塊是否良好。
2、執行器不動作, 電源燈亮而信號燈不亮處理方法:檢查輸入信號極性等是否正確;用對比互換法判斷控制模塊是否良好。
3、調節系統參數整定不當導致執行器頻繁振蕩處理方法:調節器的參數整定不合適,會引起系統產生不同程度的振蕩。對于單回路調節系統,比例帶過小,積分時間過短,微分時間和微分增益過大都可能產生系統振蕩。可以通過系統整定的方法,合理的選擇這些參數,使回路保持穩定速度。
4、執行器電機發熱迅速、震蕩爬行、短時間內停止動作處理方法:用交流2V 電壓檔測控制模塊輸入端是否交流干擾動;檢查信號線是否和電源線隔離;電位器及電位器配線是否良好;反饋組件動作是否正常。
5、執行器動作呈步進、爬行現象、動作緩慢處理方法:檢查器傳來的信號動作時間是否正確。
6、執行器位置反饋信號太大或太小處理方法:檢查“零位”和“行程”電位器調整是否正確;更換控制模塊判斷。
7、加信號后執行器全開或全關,限位開關也不停處理方法:檢查控制模塊的功能選擇開關是否在正確位置;“零位”和“行程”電位器調整是否正確;更換控制模塊判斷。
8、執行器震蕩、鳴叫處理方法:主要是因為靈敏度調得太高,不靈敏區太小,過于靈敏,致使執行器小回路無法穩定而產生振蕩,可逆時針微調靈敏度電位器靈敏度;流體壓力變化太大,執行機構推力不足;調節閥選擇大了、閥常在小開度工作。
9、執行器動作不正常,但限位開關動作后電機不停止處理方法:檢查限位開關、限位開關配線是否有故障;更換控制模塊判斷。
10、執行器皮帶斷處理方法:檢查執行器內部傳動部分是否損壞卡住;“零位”和“行程”電位器調整是否正確;限位開關是否正確。
上一篇:閥門鑄造工藝方法及常見缺陷防治方法 下一篇:閘閥檢修規程及檢修質量標準






